
食品污水處理設備設計方案,食品廠污水處理設計方案介紹。
第一章 概述
1.1.項目名稱
案例:35t/d肉制品加工廢水的處理方案設計
1.2.項目概況
肉制品加工生產過程中將產生一定量的廢水,廢水主要來自肉質品生產制品前清洗、解凍、解體沖洗和地面沖洗廢水等廢水。廢水中含有大量的有機物質,主要成分有:廢料、血液、碎皮肉和油脂等有機物,屬于高濃度有機廢水。廢水呈褐紅色,具有較強的腥臭味。這些廢水中的脂肪、蛋白質等物質不經過處理,直接排入水體,將對其周圍水體造成嚴重富營養化,嚴重破壞水體的自盡能力,造成水體發黑變臭,影響環境和農業灌溉。針對屠宰生產廢水性質和排放要求,采用先進廢水治理技術和設備。擬定了本治理方案文件。
1.3.項目范圍
一體化食品廠污水處理設備主要包括從治理工程的進水口至出水口的工藝、構筑物、設備電氣、儀表等的設計。
第二章 方案設計依據
2.1.編制依據:
《中華人民共和國環境保護法》(1989年12月)
《中華人民共和國水污染防治法》(1984年5月)
《中華人民共和國水污染防治實施細則》(1989年7月)
《肉類加工工業水污染物排放標準》(GB13457-1992)
《污水綜合排放標準》(GB8978-1996)
《室外排水設計規范》(GBJ14-87(1997版))
《地表水環境質量標準》(GB3838-2002)
《工業企業設計衛生標準》(TJ36-79)
《中華人民共和國清潔生產促進法》
《建設項目環境保護設計規范》877國環字第002號文
《國務院國務院關于環境保護若問題的決定》,國環發[1996]31號
《工業企業噪聲控制設計規范》(GB3095-1996)
其余各專業規范等、同類行業同規模水質資料;
2.2.設計規范、標準
J14-87《室外排水設計規范》(修訂本)
GB8978-2001《污水綜合排放標準》
GB50069-2002《給水排水工程結構設計規范》
第三章 設計水量及排放標準
3.1.設計水量、水質
設計水量:根據生產過程提供數據,現在排放廢水量35t/d左右,
3.2.污水排放標準
序號 項目 進水水質 出水水質
1 CODCr ≤3500mg/L ≤500mg/L
2 BOD5 ≤1000mg/L ≤300mg/L
3 SS ≤600mg/L ≤400mg/L
4 氨氮 ≤50mg/L ≤35mg/L
5 PH值 6-9 6-9
第四章 方案設計原則
4.1.污水處理系統設計原則
1.認真貫徹國家關于環境保護工作的方針和政策,使設計符合國家的有關法規、規范、標準。
2.綜合考慮廢水水質、水量的特征,選用的工藝流程技術先進、穩妥可靠、經濟合理、運轉靈活、安全適用。
3.污水處理系統平面布置力求緊湊,減少占地和投資。
4.妥善處置污水處理過程中產生的污泥和其它柵渣、沉淀物,避免造成二次污染。
5.污水處理過程中的自動控制,力求管理方便、安全可靠、經濟實用。
6.嚴格按照廠方界定條件進行設計,適應項目實際情況要求。
4.2.污泥處理系統設計原則
1.系統產生的污泥經濃縮脫水后運輸至發電廠發電。
2.工藝設計盡量減少系統污泥產生。
第五章 污水處理工藝
5.1.廢水屬性分析及工藝路線的確定
肉制品生產過程中水中含有大量的動物內臟、污血、油塊和油脂、肉屑、骨屑等污染物,帶有令人不適的血紅色和使人厭惡的血腥味。生產制品過程中的水是一種高濃度有機污染廢水,成分復雜。
屠宰制品水具有以下特點:
1、具有一定血紅色,主要是由血造成;
2、具有血腥味,主要是由血和蛋白質分解造成;
3、含有大量的懸浮物,主要由內臟、肉屑、皮屑、骨屑等形成;
4、含有較高動物油脂;
5、含有大量大腸桿菌。
根據廢水特點及處理出水要求,該廢水處理工藝采用物化+生化處理工藝是必需的。廢水CODcr與色度較高,廢水中油脂濃度很高,油脂粘附于生物膜表面,阻斷廢水與生物膜的接觸,使生化去除效率下降;廢水中含有的肉屑、骨屑、內臟雜物等不易生化,因此該廢水必需采取必要的預處理及物化處理,盡量降低進入生物處理構筑物的懸浮物和油脂含量,再進行生化處理,確保生化處理的正常運行。
肉制品廢水除了濃度高,色度高外,還有胺氮,總磷超標比較難處理,因此在設計過程中應該考慮到它們的去除。在廢水的排放特點、廢水的屬性、以及現在有構筑物的前提下,擬定一體化污水處理設備處理工藝。
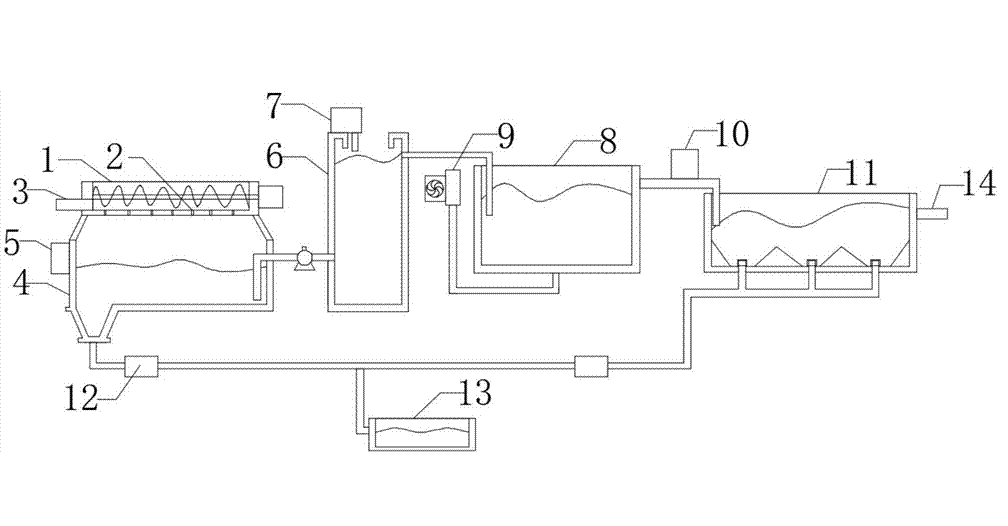
5.3.水工藝流程簡介:
由于肉制品廢水中含有一定量的大塊漂浮物(血污、雜物等),因此污水有污水管道收集后通過提籃格柵去除污水中的軟性纏繞物、較大固顆粒雜物及漂浮物后、污水進入調節池,進行均質均量,調節池廢水用泵體提入氣浮機經過加藥絮凝后能有效的出去水中的懸浮物和難以溶解的物質,有效的得到物水分離、確保后續工作的正常運行,雜物通過刮渣機進入排污池后排入污泥池、水自流入清水池后再通過管道進入一體化A級生物接觸氧化池,進行酸化水解和硝化反硝化,降低有機物濃度,去除部分氨氮,然后入流O級生物接觸氧化池進行好氧生化反應,O級生物池分為兩級,在此絕大部分有機污染物通過生物氧化、吸附得以降解,出水自流至沉淀池進行固液分離后,沉淀池上清液流入消毒池后經過二氧化氯消毒后出排放。
由格柵截留下的雜物定期裝入小車傾倒至垃圾場,池中的污泥部分回流至A級生物處理池,另一部分污泥至污泥池進行污泥消化后定期抽吸外運,污泥池上清液回流至調節池再處理。
第六章 污水處理工藝調節池
設計水量:5m3/h有效容積:100m3
停留時間:24h結構類型:鋼混結構
有效水深1.5m數量:2套(調節池和中間水池)
設置目的:污水經提籃格柵處理后進入調節池進行水量、水質的調節均化,保證后續生化處理系統水量、水質的均衡、穩定,污水中有機物起到一定的降解功效,提高整個系統的抗沖擊性能和處理效果,總停留時間不小于8小時。
銷售人員電話 152-4428-9576
技術人員電話 151-6542-8330
相關推薦:
(本文為樂中環保原創文章,轉載請保留版權和出處:http://www.m.991136.com/show/faq/1429)
本站標簽:養殖污水處理設備,溶氣氣浮機,生活污水處理設備,食品污水處理設備

